功放DIY——用TDA1521音频功放IC自制高保真有源音箱
荷兰飞利浦公司推出的TDA1521是一款双声道高保真功放IC,其工作电压范围宽,输出功率大,失真小,并且内部设有多种保护电路,工作稳定可靠。该功放IC既可采用双电源供电,...
分类:消费电子电路 时间:2018-09-12 阅读:3574
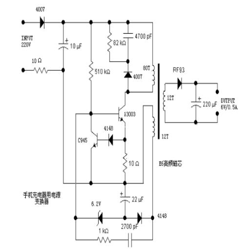
分析一个电源,往往从输入开始着手。220V交流输入,一端经过一个4007半波整流,另一端经过一个10欧的电阻后,由10uF电容滤波。这个10欧的电阻用来做保护的,如果后面出现故...
分类:消费电子电路 时间:2017-11-29 阅读:3352
随着电路集成技术日新月异的发展,射频电路也趋向于集成化、模块化,这对于小型化移动终端的开发、应用是特别有利的。 目前手机的射频电路是以 RFIC 为中心结合外围辅助、控制电路构成的。 射频...
分类:消费电子电路 时间:2016-07-12 阅读:5882
分析一个电源,往往从输入开始着手。220V交流输入,一端经过一个4007半波整流,另一端经过一个10欧的电阻后,由10uF电容滤波。这个10欧的电阻用来做保护的,如果后面出现故...
分类:消费电子电路 时间:2016-05-23 阅读:9745
在驾驶摩托车时因为车辆自身以及周围环境比较喧闹往往听不见手机的振铃音,非常不方便。为了解决这个问题,笔者设计了一个车用语音型手机来电告知器,能够方便地安装在摩托...
分类:消费电子电路 时间:2014-08-19 阅读:4040
今天分享的电路即可作为手机充电器使用,也可用作手机屏蔽。并且当有人试图拿走手机,它是能够产生一个响亮的鸣叫声。 该电路由降压变压器X1的整流二极管D1和D2和滤波...
分类:消费电子电路 时间:2014-01-15 阅读:4302
一般来说,洗手间里所用的感应式自动干手机,电路分两大部分:主电路和控制电路。主电路部分由1500W的电炉丝、20A可控硅(晶闻管)和鼓风机三件东西构成。控制电路通过继电...
分类:消费电子电路 时间:2014-01-09 阅读:4138
将一个废弃的但仍能够使用的手机充电器外壳拆掉,将原来的220V电压经电容降压和二极管整流部分去掉,将车上点烟器的12V车用插头与图中的12V输入端进行连接,之后再测量一下...
分类:消费电子电路 时间:2011-10-21 阅读:23967
图5-55是无绳电话手机的充电电路。电路中NE555构成比较器,其2.6V基准电压由稳压管VD3提供,RP1设定电压下限值3.8V加到NE555的2脚,RP2设定电压上限值4.2V加到NE555的6脚。...
分类:消费电子电路 时间:2011-09-04 阅读:5176























